摘要:2011年系統分析師考試真題下午案例分析部分,供大家參考學習。
●閱讀以下關于數字視頻監控告警系統的敘述,回答問題1至問題3。
隨著寬帶應用快速發展,用戶要求系統服務提供商提供基于互聯網的多種服務。數字視頻監控作為一種區域級的安全監控方式,越來越為更多的用戶所使用。數字視頻監控告警系統采用與數字視頻監控相結合的多媒體技術和基于互聯網的信息傳遞方案,為企業用戶以及個人用戶提供多種媒體的、不同時間、地點的信息通知服務。數字視頻監控告警系統可以將用戶需要查看的監控視頻或告警信息,通過互聯網門戶系統以多種媒體方式傳送給用戶,方便用戶隨時隨地了解與自身相關的視頻信息。
【問題1】(10分)
在設計數字視頻監控告警系統時,張工將該系統劃分為五個層次:服務代理層、門戶服務層、流程服務總線層、業務流程應用管理層和企業服務層,其中流程服務總線層是整個數字視頻監控告警系統的核心,實現了服務消息、服務指令與數據的集中傳遞。系統五個層次在實現時可以采用圖1-1左側所示的技術或工具,請將系統的5個層次填入空(1)~(5),使其與左側技術或工具相對應。

【問題2】(8分)
請用300字以內文字說明服務代理層、門戶服務層、業務流程應用管理層和企業服務層的主要功能。
【問題3】(7分)
張工認為,系統設計實現時需要重點關注系統的私密性、實時性、穩定性和擴展性,為什么?請用300字以內文字說明。
●閱讀以下關于分布式存儲系統設計的敘述,回答問題1至問題3。
某軟件公司開發基于云計算的分布式文檔協作平臺(DDCP),系統部分需求如下所示:
(1)實現文檔的分布式存儲,客戶端可隨時隨地上傳和下載文檔;
(2)支持多客戶端并發編輯同一文檔,某個客戶端所做修改會實時顯示在其它客戶端;
(3)要求系統具有自我修復機制,當系統中某個節點失效時,無需人工干預能夠自動實現節點替換并恢復到一致狀態。
項目組經過討論,決定采用現有的分布式文件系統作為基礎架構,但在具體選用哪種設計方案時產生了分歧。王工建議采用Hadoop分布式文件系統HDFS作為系統參考架構,但張工認為Google分布式文件系統GFS更適合該系統需求。最后經過更為詳細的分析和討論,同意了張工的建議,采用GFS作為分布式文檔協作平臺的文件系統架構。
【問題1】(12分)
請用300字以內的文字說明GFS和HDFS有何異同,并針對系統需求,用200字以內的文字說明選擇GFS的原因。
【問題2】(8分)
針對圖2-1所示DDCP基礎架構,請分別說明一次數據讀操作和一次并發寫操作的過程。

【問題3】(5分)
請分別敘述采用GFS和HDFS架構,單點失效問題是如何解決的。
●閱讀以下機載信息處理系統數據管理軟件開發的敘述,回答問題1至問題3。
A公司承接了開發機載信息處理系統數據管理軟件的任務。該機載信息處理系統數據管理軟件在機載設備中的地位十分重要,因此對該軟件的安全性和可靠性有很高的要求。盡管對設備供電的穩定性有較充分的考慮及措施,但鑒于該機載信息處理系統中存儲的數據至關重要,用戶仍提出在任何時候設備斷電都不應對數據造成破壞。該機載信息處理系統采用非易失的NandFlash(按串行方式訪問的Flash)作為存儲介質,該NandFlash的特點是以頁為最小存儲管理單位,每一頁只有在擦除后才可寫入,擦寫是有壽命的,假設每頁可擦寫十萬次。NandFlash在使用過程中可能受到其它機載電子設備的干擾而發生一位的跳變,即讀出的數據塊中可能存在一位是錯誤的。為了機載軟件的安全,在這樣的條件下也要保證系統正確運行。
【問題1】(7分)
A公司指派李工組織進行需求分析,并完成機載信息處理系統數據管理軟件需求規格說明。以下4條需求描述摘錄自該需求規格說明,請判斷這4條描述是否滿足軟件需求的一般要求,如果不滿足,請指出存在的問題,并將答案填寫在答題紙中。
(1)軟件應能夠糾正一位讀錯誤;
(2)軟件一般應提供存儲介質的均勻擦寫功能,以解決因頻繁擦寫NandFlash的某一固定塊而導致該NandFlash過早損害的問題;
(3)NandFlash擦寫是有壽命的;
(4)軟件對安全性和可靠性有很高的要求。
【問題2】(9分)
在開發上述信息處理系統數據管理軟件過程中,按照總體設計單位要求,采用開發庫、受控庫和產品庫三庫進行軟件配置管理,并規定軟件產品裝機后,該數據管理軟件項目在受控庫中保存3年。但到發布后第2年時,用戶報告了一個bug,經分析,是數據管理軟件的一個缺陷。此時,A公司重新調配人員對該數據管理軟件進行變更。圖3-1是A公司軟件變更管理的流程,請從配置管理的角度分析此次變更應開展哪些活動,在圖中的(1)到(6)處填寫恰當的活動,答案填寫在答題紙對應處。

(注:CCB,Change Control Board,變更控制委員會。)
【問題3】(9分)
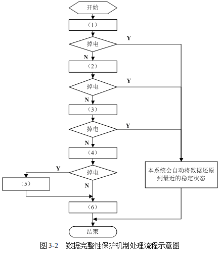
針對用戶提出在任何時候設備斷電都不應對數據造成破壞并保證數據系統的完整性的要求,A公司指派王工進行機載信息處理系統數據管理軟件設計。王工設計了一種數據完整性保護機制,圖3-2是該機制處理流程的示意圖。請將表3-1列出的數據完整性保護機制活動索引按照正確的順序填入圖3-2的數據完整性保護機制處理流程中,并將答案寫在答題紙的對應欄中。


●閱讀以下關于數據庫架構設計的敘述,回答問題1至問題3。
某軟件公司欲開發一個社交網絡系統,該系統能夠接收多個不同種類客戶端發送的信息,并將這些信息實時顯示在每個客戶端的頁面上供客戶閱讀。該系統將為數以百萬計的用戶服務,因此,要求采用的數據庫能夠支持大量信息存儲,能夠滿足并發讀寫要求,并要求隨著數據規模的擴大,數據庫系統要易于進行擴充。關于數據庫架構的設計,王工和張工提出了兩種模式:王工提出基于傳統的關系型數據庫模式,通過向上擴展(Scale-up)以滿足數據庫的可擴展性要求;李工提出利用新興的NoSQL數據庫模式,通過向外擴展(Scale-out)以滿足數據庫的可擴展性要求。項目組經過討論,決定采用李工提出的設計方案。
【問題1】(11分)
請指出關系數據庫模式和NoSQL模式在并發支持、存儲與查詢、擴展方式、索引方式和應用領域五個方面各自的特點,結果填入表4-1中(1)~(10);并針對應用需求,說明項目組選擇李工提出的設計方案的原因。

【問題2】(8分)
與傳統的關系型數據庫相比,NoSQL數據庫所支持的典型數據存儲類型有哪些?
【問題3】(6分)
在實際應用中,NoSQL數據庫存在的問題有哪些?
●某電子商務公司進行機構重組后,業務規模和用戶規模不斷擴大,現有的在線銷售系統已經無法滿足公司的發展要求。公司決策層對現有系統的不足進行了認真分析,決定提高現有系統客戶端訪問速度,增強客戶端的動態交互能力,并提高整個系統代碼的模塊化和重用性,最終完成網上交易系統的改造與升級。在對該系統的升級方案進行設計和討論時,公司的系統分析師王工提出采用開發瀏覽器插件的方式提高客戶端訪問速度并增強訪問體驗,通過重寫服務端代碼提高系統的模塊化和重用性。另外一位系統分析師李工則提出采用Ajax技術提高客戶端性能,采用JavaScript技術進一步增強客戶端的動態交互能力,并在服務端采用JavaScript技術提高系統代碼的模塊化和重用性。公司的分析師和架構師對這兩種思路進行討論與評估,最終采納了李工的方法。
【問題1】(8分)
請從系統的客戶端開發和服務端開發兩個方面說明為何沒有采用王工提出的方法。
【問題2】(9分)
請說明什么是Ajax技術,并從信息表示、動態顯示及交互、數據交換和異步數據交換四個功能特點說明Ajax包含的基本技術,對應填入表5-1中的(1)、(2)、(3)、(4)空白中。

【問題3】(8分)
在論證服務端實現策略時,李工以“用戶身份驗證”和“客戶請求信息傳遞與返回”兩個應用場景為例說明在服務端采用JavaScript技術的優勢。請給出李工可能的論證過程。
軟考科目怎么選?
微信掃碼下方二維碼找答案
▼ ▼ ▼
熱門:信息系統監理師備考 | 網絡工程師備考 | 軟件設計師備考
推薦:信息系統項目管理師網絡課堂 | 2026年軟考報名時間及入口匯總表
課程:信息系統項目管理師報考指南 | PMP課程
軟考備考資料免費領取
去領取
專注在線職業教育25年